| Plug. | Condenser switch at-- | |
| Short waves. | Long waves. | |
| I II III IV V VI |
Meters. 260-400 310-510 370-730 540-1,060 |
Meters. 500-600 640-910 900-1,410 1,270-2,150 1,860-3,080 2,700-4,000 |
| TABLE I. | ||||||||||
|
| TABLE II. | ||||||||||
| ||||||||||
| NOTE.--The condenser adjustments given above are not the actual ones necessary for wave lengths given. |
|
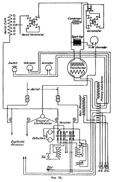
1913 MODEL. Radio pack set, model 1913, consists of the following units: 1 operating chest. 1 hand generator. 1 mast. 1 pack frames, set (3 frames). 1 tent. Each unit contains component parts as follows: Operating chest: 1 chest. 1 resonance transformer. 1 condenser. 1 oscillation transformer. 1 sending key. 1 spark gap. 1 hot-wire ammeter. 1 switch. 1 receiving set. 1 connecting cord for generator (4-conductor, with plugs). 1 connecting cord, with plug, for antenna. 1 double-head receiver. 1 test buzzer. 1 tool kit. 1 extra section for transformer secondary. 1 extra set crystals. 1 canvas case for receiver. 1 connector, 4-wire (lower half), generator. 2 connectors, 2-wire (lower half), antenna and counterpoise. 1 copy "Radiotelegraphy." Hand generator: 1 generator. 2 cranks. 1 stand. 1 speedometer (carried in operating chest). 1 cap for speedometer opening. 1 canvas hoed. Mast, type F. (Type D mast has 1 top, 1 bottom, 5 intermediate, and 3 extra sections) 1 top section. 1 bottom section. 8 intermediate sections. 4 intermediate sections, extra (3 for tent). 1 antenna. 1 counterpoise. 9 carriers, wire. 4 pins, antenna. 2 hammers. 1 set adapters for tent (4 pieces). 1 bag, antenna and counterpoise. 1 bag, accessories. Pack frames, set: 3 frames (1 set). Each frame is complete with cincha, 2 cincha straps with rings and snap hooks, and 2 straps with snap hooks at each end. Tent: 1 tent. 14 pins. 2 guy ropes. 1 insulating device. |
![]() |
![]() |
| ||||||
Turns to be counted from the inside turn outward. |
| ||||||
Turns counted from the inside turn outward. |
SHORT WAVES. | ||||||||
Primary condenser in series. | ||||||||
[Switch on "In" contact.] | ||||||||
|
LONG WAVES. | ||||||||
Primary condenser short-circuited. | ||||||||
[Switch not on "In" contact.] | ||||||||
|

Wave lengths of primary or closed oscillating circuit. | |
| Wave length, in meters: | Number of primary turns. |
| 300............................................................ | 2 |
| 400............................................................ | 3½ |
| 500............................................................ | 5 |
| 600............................................................ | 6½ |
| 700............................................................ | 8½ |
| 800............................................................ | 10 |
| 1,000......................................................... | 15 |
| 1,200......................................................... | 22 |
| NOTE.--Turns counted from outside turn inward. | |